XSAV11801速度開關XSA-V11801工廠店直供
由于產品型號眾多,我司各種電氣規格型號齊全,有任何需求可以與我公司銷售人員聯系,生產各種規格型號的跑偏開關、拉繩開關、傾斜開關、打滑開關、失速開關、溜槽堵塞開關、聲光報警器、限位開關、磁性開關、撕裂開關、料流開關等產品,產品適用范圍廣,用途多,產品銷售國內外100多個國家和地區,銷售電話:15163766288(微信同號)
XSAV11801速度開關
當檢測體所反應出的電機轉速高于傳感器設定速度時,開關輸出導通;當轉速低于設定速度時,輸出斷開。傳感器響應時間可以通過傳感器上的電位器進行調整。經分析比較,確定用11801型傳感器,研制了一種簡單的膠帶打滑檢測裝置。
XSAV11801速度開關主要技術參數
型號:XSA-V11801
外形:M30螺紋圓柱形
輸出形式:兩線常開
工作電壓:20~264V AC/C
開關容量:5~200 mA C
5~mA AC
電壓:≤5.7V
環境溫度:-25~+70℃
檢測距離:4~6mm
響應時間:10~0.4s(6~150脈沖/min)
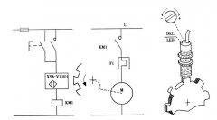
XSA-V型接近傳感器是TE電氣專門用于旋轉監測的接近傳感器(Proximity sensors for rotation monitoring),其工作原理如圖1所示。

安裝過程
(1)在膠帶導向滾筒一側的內緣上,等距離的了兩套M16螺絲,調成一樣的高度,螺栓頭作為被測物體。被測物體的數量根據滾筒的轉速確定。如果滾筒轉速高,用一個即可;如果速度慢,可以等距離的使用多個,目的是保證被測體滿足傳感器的響應時間。
(2)傳感器固定在滾筒旁邊,與被測物體旋轉運行的軌跡正對,垂直距離調整在檢測距離(4~6mm)以內。
(3)將傳感器線路接入PLC開關量輸入模塊。
3調度過程
(1)膠帶啟動并運行到正常速度,如果傳感器上LE燈亮,說明被測物體牌傳感器的檢測范圍內,傳感器動作; 如果LE燈不亮,那么根據被測物體的旋轉速度,參照說明書中電位器調整與響應時間的關系曲線,順時針或逆時針旋轉傳感器上的電位器,直到燈亮為止。
(2)傳感器導通后,用錫箔紙將傳感器與被測物體隔開,觀察、記錄EL LE燈由亮到滅的時間(即響應時間),然后根據需要進行調整。順時針旋轉電位器,非接觸速度傳感器(打滑)開關是一種經濟、可靠性強、對軸轉速及其它旋轉裝置簡單通用的監測裝置。當監測到當前轉速信號低于或高于正常轉速范圍開關輸出一組開關信號,以供報警或停機。外殼采用防水防塵設計可直接安裝在惡劣環境中使用。非接觸接近探測器,壽命長、維護費用低,兩螺栓固定,確保安裝簡單,一體化結構,集中的控制裝置,設定或故障檢修簡單,無運動部件、無磨損、安全壽命長。,響應時間將逐漸縮短。
(3)編寫程序,將傳感器狀態作為一個輸入點與程序內相關點閉鎖,構成保護回路。
應用范圍
在實際使用的過程中,我們發現:經過不斷的完善,這種檢測裝置不僅可以用作膠帶打滑保護,還可以用來監測膠帶斷帶、過載、驅動裝置故障等,應用范圍非常廣。我們使用的帶式輸送機,由電機、液力偶合器、減速器、驅動滾筒、導向滾筒、膠帶等組成,并且有上給料系統。通過分析電機和速度傳感器的實時狀態,就可掌握膠帶的瞬時運行情況。例如:如果電機啟動信號輸出后,電機運行信號和驅動、導向滾筒轉動信號沒有輸入,說明可能是電機電氣控制回路故障,產品名稱:打滑檢測器,打滑開關,皮帶機專用打滑開關,輸送帶速度檢測器可用于DH02E-1-WW輸送皮帶運行速度的監測,當被監測的運輸皮帶的運行速度低于預先設定值時,它能發出報警或停機信號,可有效地避免事故的發生和擴大。打滑開關可應用于冶金、煤炭、礦山、水泥、電力、糧食等行業的皮帶運輸機中,是物料輸送系統中實現自動控制所不可缺少的監控裝置。,應立即停機檢查;如果電機啟動信號輸出后,運行信號輸入,但驅動、導向滾筒轉動信號沒能輸入,那么可能是膠帶驅動裝置故障(電機故障、液力偶合器無液、減速器斷軸等),應停止上給料,檢查驅動裝置;如果電機運行信號、驅動滾筒轉動信號輸入,無導向滾筒轉動信號,那么膠帶可能打滑、斷帶,膠帶立即停止檢查;如果膠帶在輸送物料過程中,電機運行信號和驅動滾筒轉動信號輸入,導向滾筒轉動沒有輸入,那么膠帶除了可能打滑、斷帶外,產品名稱:打滑檢測器,打滑開關,皮帶機專用打滑開關,輸送帶速度檢測器可用于DH02E-1-WW輸送皮帶運行速度的監測,當被監測的運輸皮帶的運行速度低于預先設定值時,它能發出報警或停機信號,可有效地避免事故的發生和擴大。打滑開關可應用于冶金、煤炭、礦山、水泥、電力、糧食等行業的皮帶運輸機中,是物料輸送系統中實現自動控制所不可缺少的監控裝置。,還可能過載,非接觸速度傳感器(打滑)開關是一種經濟、可靠性強、對軸轉速及其它旋轉裝置簡單通用的監測裝置。當監測到當前轉速信號低于或高于正常轉速范圍開關輸出一組開關信號,以供報警或停機。外殼采用防水防塵設計可直接安裝在惡劣環境中使用。非接觸接近探測器,壽命長、維護費用低,兩螺栓固定,確保安裝簡單,一體化結構,集中的控制裝置,設定或故障檢修簡單,無運動部件、無磨損、安全壽命長。,應立即暫停上給料后,停機檢查。可以看出,在膠帶系統中,特別是在PLC控制的多級給料運輸系統中,通過安裝在不同滾筒上各個特殊接近傳感器的信號以及PLC中與膠帶運行狀態相關的各種輸入輸出信號,再根據可能出現的各種膠帶故障情況編寫相應的閉鎖程序,就可對膠帶起到明顯的保護作用,能地防止重大事故的發生。
卓信電氣公司生產,我們以精益求精,客戶至上為宗旨,以品質贏關注,以誠信贏客戶,我們所的產品質保zui少一年,標準包裝,量大價優!
![]() |
標簽:


